为什么制氧机要加水您知道高压氧疗是如何实现加压供氧的吗?

新闻资讯2026-04-17 13:00:11

高压氧疗是如何实现加压供氧的?

为什么制氧机要加水您知道高压氧疗是如何实现加压供氧的吗?_https://www.jmylbn.com_新闻资讯_第1张

简介我院空气加压舱的工作流程   

 为什么制氧机要加水您知道高压氧疗是如何实现加压供氧的吗?_https://www.jmylbn.com_新闻资讯_第2张

北京朝阳医院高压氧舱控制台

           

舒适安全的高压氧舱运行

离不开地下层的配套设备

      

      空气加压舱治疗是通过向舱内注入一定量的空气,使舱内气体密度增加,遵循气体三大定律,即波义耳-马略特定律、盖-吕萨克定律和查理定律,当压力达到设定的治疗压力,患者通过供氧装置在此压力环境中吸氧以达到治疗目的的一种方法。为实现整个治疗过程,需要相应的设备保障,其中关键的是两大系统,即压力调节系统和供氧系统。


为什么制氧机要加水您知道高压氧疗是如何实现加压供氧的吗?_https://www.jmylbn.com_新闻资讯_第3张


治疗舱是如何加压的?

为什么制氧机要加水您知道高压氧疗是如何实现加压供氧的吗?_https://www.jmylbn.com_新闻资讯_第4张


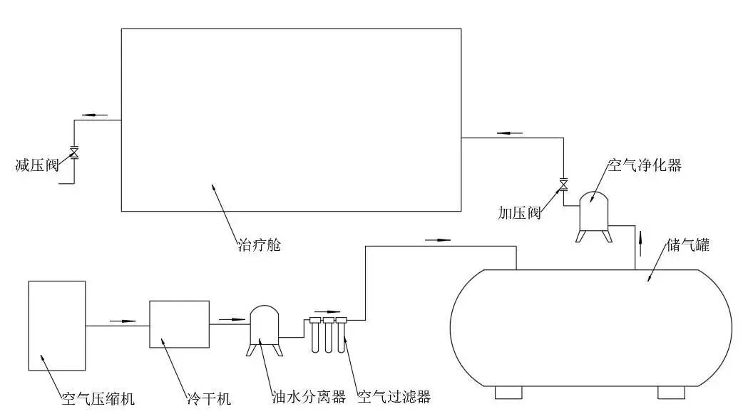
压力调节系统组成:空气压缩机、冷干机、油水分离器、空气滤清器、储气罐、空气净化器、加压阀、减压阀和管道。
系统功能:向舱体内充放气,实现舱内压力升高和降低。


为什么制氧机要加水您知道高压氧疗是如何实现加压供氧的吗?_https://www.jmylbn.com_新闻资讯_第5张

空气加压舱加减压系统原理图


工作原理:空气压缩机将常压空气压缩成高温高压的空气后,通过管路输送至冷干机进行冷却除湿干燥,冷干后的空气通过油水分离器进一步去除液体杂质,再经过空气滤清器除去空气中的微小颗粒物,此时的空气为洁净的高压空气,将洁净的高压空气输送至储气罐储存起来,以备治疗时使用。当治疗开始时,将连接储气罐和舱体之间管路的加压阀打开,储气罐里的高压空气将经过空气净化器后进入舱内,以达到治疗的目的。当治疗结束解压时,减压阀打开,实现减压出舱的目的。


1、空气压缩机
      空气压缩机的功能是将常压空气压缩成高压空气,是氧舱的核心设备。我院新舱采用水润滑无油蜗杆压缩机,保证压缩效率的基础上,大大提高了空气质量。

为什么制氧机要加水您知道高压氧疗是如何实现加压供氧的吗?_https://www.jmylbn.com_新闻资讯_第6张

空气压缩机


2、冷干机
      冷干机的功能是将湿热的高压空气冷却干燥。其冷干效率和空气压缩机相匹配,经冷干后的压缩空气,其温度会大幅度降低,所含水气分子大部分会凝结成水滴,从冷干机排水口自行排出。

为什么制氧机要加水您知道高压氧疗是如何实现加压供氧的吗?_https://www.jmylbn.com_新闻资讯_第7张

冷干机


3、油水分离器
       油水分离器的功能是将冷干机冷却干燥后的空气进一步去除其水分和杂质。冷干后的压缩空气进入分离器中做旋转运动,空气内所含的杂质和水分因离心力的作用,从气体中分离,并由内壁流向分离器底部,从排污口排出。

为什么制氧机要加水您知道高压氧疗是如何实现加压供氧的吗?_https://www.jmylbn.com_新闻资讯_第8张

油水分离器


4、空气滤清器
       空气过滤器的功能是将压缩空气中的微小悬浮粒子除去。其内部安装高效过滤滤芯,能有效的净化压缩空气中的固态粉尘、液态油水等杂质,经空气滤清器净化过的压缩空气质量已完全符合治疗标准要求。

为什么制氧机要加水您知道高压氧疗是如何实现加压供氧的吗?_https://www.jmylbn.com_新闻资讯_第9张

空气滤清器


5、储气罐
      储气罐的功能是将洁净的压缩空气收集储存,以备治疗时加压稳压使用。我院所有储气罐均采用不锈钢材质,内部不易腐蚀锈蚀,不会产生污染空气的情况,且使用寿命更长。我院氧舱共配备6个20立方米的储气罐,可储存1320立方压缩空气,能满足治疗舱3-5次正常治疗使用。

为什么制氧机要加水您知道高压氧疗是如何实现加压供氧的吗?_https://www.jmylbn.com_新闻资讯_第10张

储气罐


6、空气净化器
      空气净化器的功能是在加压时将储气罐里的高压空气进一步净化,其内部装有活性炭,可以有效的吸附杂质,祛除异味。

为什么制氧机要加水您知道高压氧疗是如何实现加压供氧的吗?_https://www.jmylbn.com_新闻资讯_第11张

空气净化器


7、加压阀
      加压阀的功能是控制加压速度和加压量。操作人员通过操作控制电脑调整加压阀的开闭量,实现治疗舱内压力上升速度调节,同时实现预定的治疗方案。

为什么制氧机要加水您知道高压氧疗是如何实现加压供氧的吗?_https://www.jmylbn.com_新闻资讯_第12张

加压阀


8、减压阀
      减压阀的功能是治疗结束后将舱内加压空气放出,达到减压出舱的目的。操作人员通过操作控制电脑调整减压阀的开闭量,实现治疗舱内压力下降速度调节。

为什么制氧机要加水您知道高压氧疗是如何实现加压供氧的吗?_https://www.jmylbn.com_新闻资讯_第13张

减压阀



氧气是如何供给的?

为什么制氧机要加水您知道高压氧疗是如何实现加压供氧的吗?_https://www.jmylbn.com_新闻资讯_第14张


      舱内治疗所用氧气是由中心液氧站直接供给,液氧站选址紧邻氧舱,确保氧舱供气。氧气经液氧站气化加压后通过供氧管路经气体分配阀输送至治疗舱呼吸器供气阀,当供气阀打开后,氧气就可以到达多功能吸氧面板吸氧端口,患者通过吸氧面罩或头罩与吸氧端口连接即可实现吸氧,具体过程如下图。

为什么制氧机要加水您知道高压氧疗是如何实现加压供氧的吗?_https://www.jmylbn.com_新闻资讯_第15张

氧气是如何供给的流程图


      


      我院常营院区新氧舱,一流的氧舱内部环境,先进的配套设备,专业的氧舱工程师团队,以及医护团队,为百姓提供高质量的医疗服务。

为什么制氧机要加水您知道高压氧疗是如何实现加压供氧的吗?_https://www.jmylbn.com_新闻资讯_第16张


为什么制氧机要加水您知道高压氧疗是如何实现加压供氧的吗?_https://www.jmylbn.com_新闻资讯_第17张

北京朝阳医院高压氧舱常规治疗舱内部环境

为什么制氧机要加水您知道高压氧疗是如何实现加压供氧的吗?_https://www.jmylbn.com_新闻资讯_第18张







撰写:赵飞
编辑:杨文爽
审核:杨晶


为什么制氧机要加水您知道高压氧疗是如何实现加压供氧的吗?_https://www.jmylbn.com_新闻资讯_第19张